当前位置:首页 > 新闻资讯 > FPGA之家动态 >

至芯FPGA课程之综合理论分享

时间:2024-07-29      来源:网络搜集 关于我们 0

一、综合理论基础

综合理论,称为综合目的编码风格(Coding Style for Synthesis),和非综合目的编码风格(Coding Style for NonSynthesis)。

综合目的编码,是指:

什么样的代码或代码块,对应综合结果的什么样的电路(What Statements is What Circuit)

需要什么电路,应该使用什么样的代码描述(What Circuit is What Statements)

根据综合理论的发展和HDL语言的发展,西方理论界提出综合友好的概念,即EDA的工程师,必须知道代码的综合意义。与西方科学技术体系的“形式逻辑”相同,综合理论也是诞生与“形式逻辑”。

1.1代码模型分析CMA(Code-Model Analysis)

综合理论的基础是代码模型分析:

代码行中,被驱动的信号(赋值号左侧的信号),对应所综合电路的输出信号

代码行中,被引用的信号(赋值号右侧的信号),对应所综合电路的输入信号

根据电路的实际物理,进行资源分配。

代码或代码块CB(Code Block),所综合得到的电路模型,称为代码模型CM(Code Model)

例一(显模Explicit Model):

1.1.1顶层电路模型

1.1.2顶层描述

1.2并发语句和顺序语句的可综合性

HDL语言与算法语言类似需要讨论研究编码顺序与综合意义之间的关系HDL的早期理论界是这样定义的

在HDL的编码顺序中,编写顺序发生改变,不会影响综合结果的代码,称为并发语句CAS(Concurrent Assignment Statements)

在HDL的编码顺序中,编写顺序发生改变,将会影响综合结果的代码,称为顺序语句SAS(Sequential Assignment Statements)

例二(并发语句例子):

一个二选一多路器的逻辑:

布尔表达式:

改变编码顺序后:

得到:

综合意义相同,是并发语句CAS

例三(顺序语句例子)

译码逻辑真值表:

rst_n

en

sel

Note

0

0

SEL_ROW6

复位选择

0

1

SEL_ROW6

1

0

SEL_ROW10

1

1

SEL_ROW8

译码逻辑真值表:

rst_n

en

sel

Note

0

0

SEL_ROW8

复位选择

0

1

SEL_ROW6

1

0

SEL_ROW10

1

1

SEL_ROW6

综合意义不同,是顺序语句SAS

常用语句的并发和顺序类型表:

语句块

描述方式

类型

Note

module

module-endmodule

CAS

显模描述

begin

begin-end

CAS

隐模描述

behaviour

always <statements>

CAS

datflow

assign <statements>

SAS

if

if-else if-else

SAS

case

case-endcase

SAS

loop

while <statements>

for <statements>

CAS

for语句可综合

sub/fuc

task-endtask

function-endfunction

CAS

二、循环语句的可综合性

2.1循环语句的可综合性描述

循环语句中的循环体,在算法语言中,循环体的执行时一个典型的顺序过程,但在HDL语言中,用于综合目的时,这些循环体却是一个并发过程,此时,这些循环体被综合器重复描述,以提高编码效率。

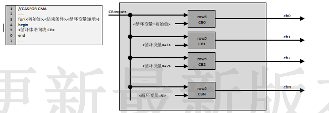
循环体中的输出,不同的循环变量引用时,得到不同的输出,则称为:并发循环,对应的电路框架称为并发循环框架

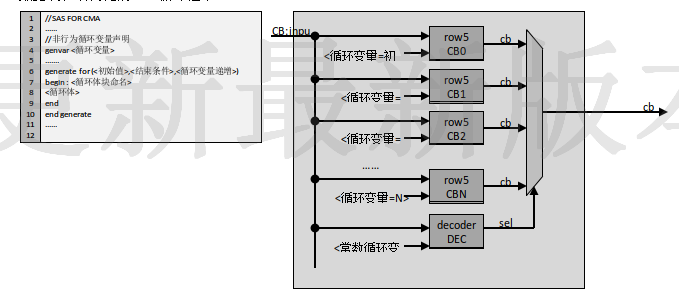
循环体中的输出,在不同的循环变量引用时,得到相同的输出,则称为:顺序循环,对应的电路框架称为顺序循环框架

行为并发循环框架CMA:

行为顺序循环框架CMA:

数据流和结构化的CAS循环框架:

数据流和结构化的SAS循环框架:

2.2循环语句设计例子一

设计一个如下图所示的具有宽度为8的64输入端口的异或二叉树电路:

使用数学归纳法,证明循环语句实现的可综合性:

首先将循环变量修改为一个很小的基数,使用结构化建模描述,加以验证。

将基数加一,仍然使用结构化建模模型,加以验证。

将循环变量修改为LPM定制,加入循环变量,加以验证

将LPM定制的循环变量加以,加以验证

有你想看的精彩 至芯科技-FPGA就业培训来袭!你的选择开启你的高薪之路!5月6号北京中心开课、欢迎咨询!FPGA设计需要注意哪些要点基于FPGA的并行处理实现数字中频的设计

扫码加微信邀请您加入FPGA学习交流群

欢迎加入至芯科技FPGA微信学习交流群,这里有一群优秀的FPGA工程师、学生、老师、这里FPGA技术交流学习氛围浓厚、相互分享、相互帮助、叫上小伙伴一起加入吧!

点个在看你最好看


注明:本内容来源网络,不用于商业使用,禁止转载,如有侵权,请来信到邮箱:429562386ⓐqq.com 或联系本站客服处理,感谢配合!

用户登陆

    未注册用户登录后会自动为您创建账号

提交留言